
 |
| 88 GT Heater Fuse Blown (Page 1/4) |
|
Pyrostatic
|
SEP 26, 04:42 PM
|
|
Hello,
Sometime over the weekend the 25amp fuse for my heater and A/C blew (fuse 8). I replaced the fuse and the heater ran for a second on the new fuse, but when I clicked over to defrost, the fuse blew again. The heater and defrost worked perfectly fine until this weekend.
Can anyone offer any suggestions? I searched the forum and was unable to find any posts with this particular problem. If I have missed something, a link would be kindly appreciated.
Thank-you.
|
|
|
IMSA GT
|
SEP 26, 05:48 PM
|
|
If the blower runs fine with the heater off and it also blows cold air when the AC is on, it may be an issue with the heater resistor. It is in the front trunk along the firewall and is indicated by the purple arrow in the picture.
 [This message has been edited by IMSA GT (edited 09-26-2021).]
|
|
|
Gall757
|
SEP 26, 06:14 PM
|
|
|
It would be a good time to check for a mouse nest. The heater resistor can be trouble.
|
|
|
buddycraigg
|
SEP 26, 06:51 PM
|
|
|
What is the fuse labeled?
|
|
|
buddycraigg
|
SEP 26, 06:55 PM
|
|
| quote | Originally posted by IMSA GT:
If the blower runs fine with the heater off and it also blows cold air when the AC is on, it may be an issue with the heater resistor. It is in the front trunk along the firewall and is indicated by the purple arrow in the picture.

|
|
The resistor only play a part on fan speeds 1,2,3. The resister is bypassed when you have the fan on the high setting.
and funny. I think that is one of my pictures. I'm glad I'm helping out, even if I'm not around.
|
|
|
Gall757
|
SEP 26, 07:12 PM
|
|
| quote | Originally posted by buddycraigg:
What is the fuse labeled? |
|
25 amp white.. HEAT/AC
|
|
|
IMSA GT
|
SEP 26, 07:15 PM
|
|
| quote | Originally posted by buddycraigg:
The resistor only play a part on fan speeds 1,2,3. The resister is bypassed when you have the fan on the high setting.
and funny. I think that is one of my pictures. I'm glad I'm helping out, even if I'm not around. |
|
I had to "borrow" it
|
|
|
buddycraigg
|
SEP 26, 10:27 PM
|
|
| quote | Originally posted by IMSA GT:
I had to "borrow" it  |
|
I feel good that I even recognized it. Please "borrow" all that you can to help everyone you can.
|
|
|
buddycraigg
|
SEP 26, 10:31 PM
|
|
| quote | Originally posted by Gall757:
25 amp white.. HEAT/AC |
|
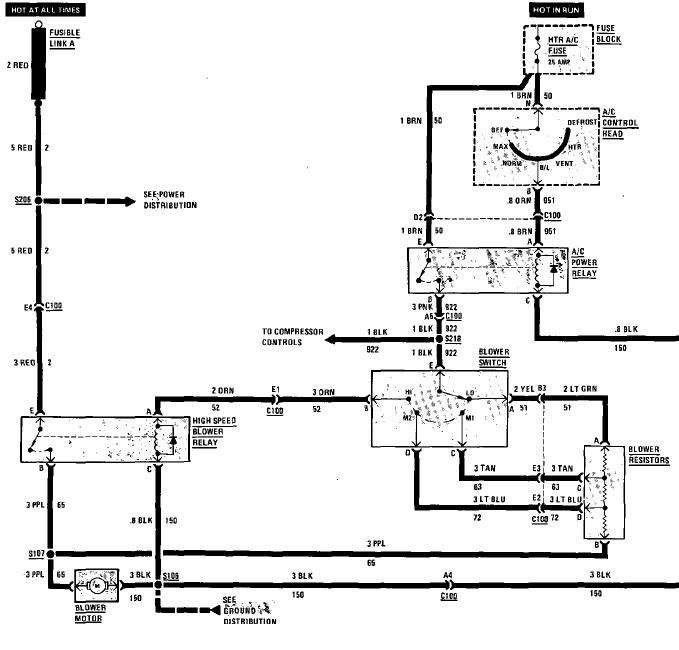
Can someone show me that schematic? I don't have access to that readily available to those anymore.
|
|
|
Rexgirl
|
SEP 27, 03:27 AM
|
|
|

 |